More than 1 year has passed since last update.
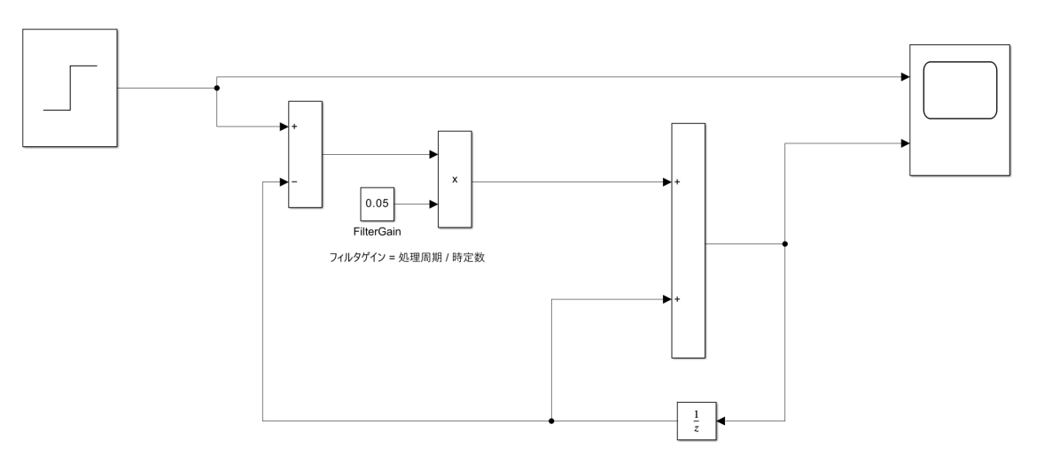
Simulinkで一次のローパスフィルタを実装するだけ
Last updated at Posted at 2024-05-02
Register as a new user and use Qiita more conveniently
- You get articles that match your needs
- You can efficiently read back useful information
- You can use dark theme

