動作確認
Windows 10 Pro (v1909)
PYNQ-Z1 (Digilent) (以下、PYNQと表記)
PYNQ v2.5 Image
Vivado v2019.1 (64-bit)
概要
- PYNQ_Workshopにて掲載されているDMAの実装を試した
- 二つのDMA (read, write) + FIFO
- 提供される.bitと.tclでの動作
- Vivado 2019.1で.bitと.tclを生成した上での動作
- Block Designの設定
PYNQ Image
- PYNQ v2.5 Imageを使用
- Glasgow Release のPYNQ-Z1 v2.5 SDCard image
提供される.bitと.tclでの動作
dma_tutorial.bitとdma_tutorial.tclを/home/xilinx/jupyter_notebooks/base/にscp。
from pynq import Overlay
overlay = Overlay("/home/xilinx/jupyter_notebooks/base/dma_tutorial.bit")
上記のようにoverlayを用意して、あとはTutorial通りに実行。
https://github.com/Xilinx/PYNQ_Workshop/blob/master/Session_4/6_dma_tutorial.ipynb
Vivado 2019.1で.bitと.tclを生成した上での動作
- dma_tutorial.bitとdma_tutorial.tclを任意のフォルダにコピー
- 例:
C:\pynq_proj_2020-05-23\2020-08-01_1010_DMATutorial\dma_tutorial
- 例:
- Vivado v2019.1を起動
- tclコンソールにて
- cd C:/pynq_proj_2020-05-23/2020-08-01_1010_DMATutorial/dma_tutorial
- source dma_tutorial.tcl
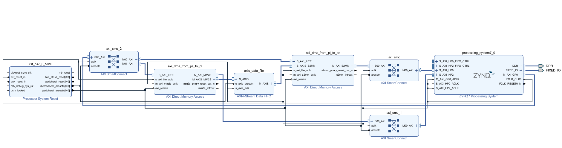
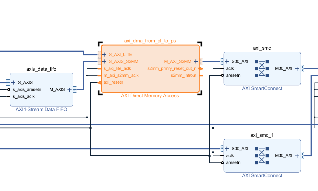
Block Designが生成される。
bitstream生成までは8分41秒かかった (Core i7-6700K 4.00GHz + 16GB RAM)。







